
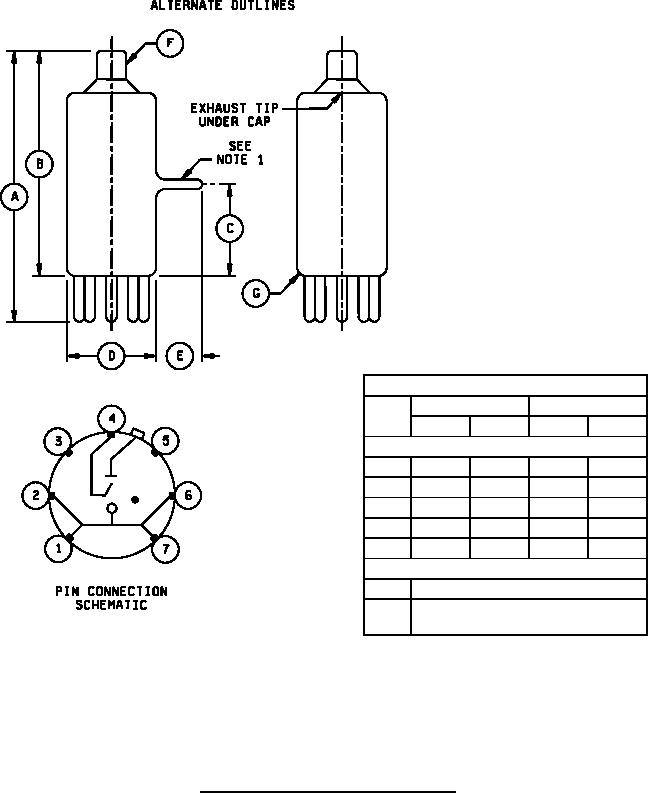
MIL-PRF-1/690E
Dimensions in inches
Inches
Millimeters
Ltr
Min
Max
Min
Max
Conformance inspection, part 2
A
---
2.250
---
57.15
B
1.780
1.970
45.21
50.04
C
.750
---
19.05
---
D
---
.750
---
19.05
E
---
.375
---
9.53
Conformance inspection, part 3 (see note 2)
F
Cap: C1-3 (EIA)
G
Base: E7-1 and envelope: 5-2
(T-5 1/2) (EIA)
NOTES:
1. Exhaust tip will lie in sector between pins 1 and 7.
2. These dimensions shall be checked annually with an accept on zero defect sampling plan using four test samples.
In case of failure after sampling, the falling dimension(s) shall become conformance inspection, part 2, for three
successful consecutive submissions, at which time the test may revert to the conformance inspection, part 3 basis.
FIGURE 1. Outline drawing of electron tube type 5517.
2
For Parts Inquires call Parts Hangar, Inc (727) 493-0744
© Copyright 2015 Integrated Publishing, Inc.
A Service Disabled Veteran Owned Small Business