
MIL-PRF-1/597F
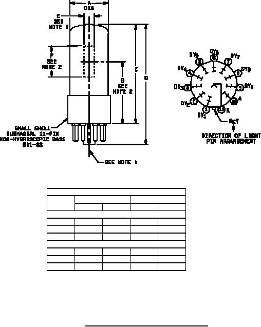
Dimensions
Ltr
Inches
Millimeters
Min
Max
Min
Max
Qualification inspection
C
3.125
79.38
E
0.312
7.92
F
0.937
23.80
Conformance inspection, part 2
A
1.187
30.15
B
1.843
2.031
46.81
51.59
D
3.687
93.65
NOTES:
1. Centerline of bulb shall not deviate more than 2 in any direction from the perpendicular erected at center of
bottom of base.
2. Dimensions B, E and F refer to the usable cathode area.
FIGURE 1. Outline drawing for electron tube type 931VA.
5
For Parts Inquires call Parts Hangar, Inc (727) 493-0744
© Copyright 2015 Integrated Publishing, Inc.
A Service Disabled Veteran Owned Small Business