
MIL-PRF-1/1120G
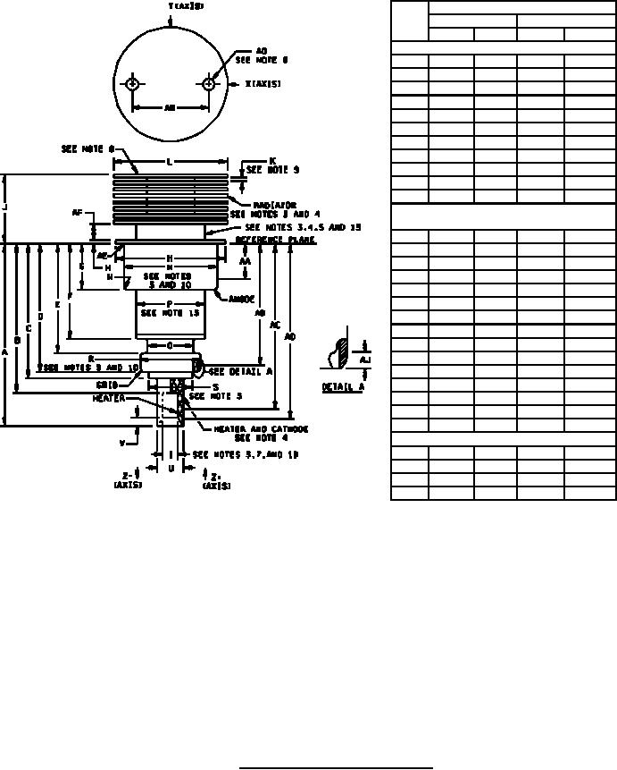
Dimensions
Ltr
Inches
Millimeters
Min
Max
Min
Max
Conformance inspection, part 2
A
1.815
1.875
46.10
47.62
B
---
1.534
---
38.96
C
---
1.475
---
37.46
D
1.289
1.329
32.74
33.76
F
.880
.920
22.35
23.37
G
.462
.477
11.73
12.12
J
.766
.826
19.46
20.98
N
1.025
1.035
26.04
26.29
R
.655
.665
16.64
16.89
T
.213
.223
5.41
5.66
U
.315
.325
8.00
8.26
Conformance inspection, part 3
(periodic check) (see note 2)
E
1.085
1.135
27.56
28.83
H
---
.040
---
1.02
AF
.125
.185
3.18
4.70
K
.025
.046
0.64
1.17
L
1.234
1.264
31.34
32.11
M
1.180
1.195
29.97
30.35
P
.722
.792
19.61
20.12
Q
.541
.561
13.74
14.25
S
---
5.450
---
13.84
V
---
.086
---
2.18
W
---
.100
---
2.54
AE
---
.035
---
0.89
AG
.105
.145
2.67
3.68
AH
.650
.850
16.51
21.59
AJ
---
.040
---
1.02
Electrode contact areas (see note 12)
AA
.035
.361
0.89
9.17
AB
1.185
1.265
30.10
32.13
AC
1.534
1.728
38.96
43.89
AD
1.475
1.815
37.46
46.10
FIGURE 1. Outline drawing of electron tube type 7289.
8
For Parts Inquires call Parts Hangar, Inc (727) 493-0744
© Copyright 2015 Integrated Publishing, Inc.
A Service Disabled Veteran Owned Small Business